|
|
|
Ergebnisse des Subsystems an Funktion übergeben |
|
| JaSoIstEs |

Forum-Guru
|
 |
Beiträge: 266
|
 |
|
 |
Anmeldedatum: 01.10.12
|
 |
|
 |
Wohnort: Hessen
|
 |
|
 |
Version: 2019b
|
 |
|
|
 |
|
Verfasst am: 05.01.2016, 19:04
Titel: Ergebnisse des Subsystems an Funktion übergeben
|
 |
Hallo Leute,
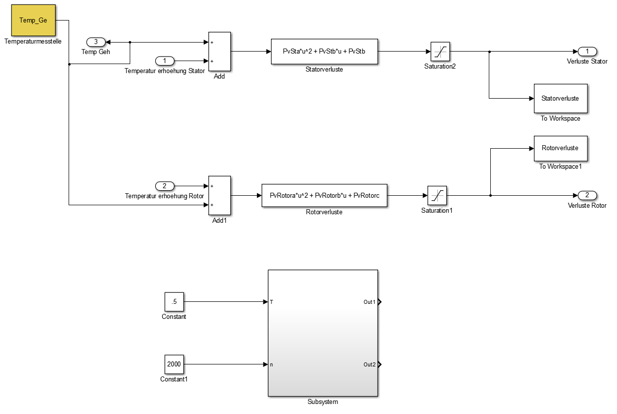
im Anhang sieht ihr ein Bild meines Simulink-Modells bzw. ein Teil des Modells sowie ein Bild des Subsystems.
Hier ist unteranderem ein Subsystem vorzufinden.
Wie schaffe ich dieses Subsystem als erstes ablaufen zu lassen?
Um es genauer zu beschreiben, ich habe zwei Funktionen "Statorverluste" und "Rotorverluste"
Vorher habe ich die Koeffizienten (PvSta, PvStb, PvStc sowie PvRotora, PvRotorb, PvRotorac) aus dem Workspace gelesen. Jetzt habe ich aber dieses Subsystem und muss es durchlaufen lassen bevor es zur Funktion kommt.
Ich danke euch im Voraus.
Ist das irgendwie möglich?
| Beschreibung: |
|
 Download |
| Dateiname: |
Simulink_Modell_Teil.PNG |
| Dateigröße: |
39.72 KB |
| Heruntergeladen: |
495 mal |
| Beschreibung: |
|
 Download |
| Dateiname: |
Subsystem.PNG |
| Dateigröße: |
35.82 KB |
| Heruntergeladen: |
526 mal |
|
|
|
|
|
|
| JaSoIstEs |
Themenstarter

Forum-Guru
|
 |
Beiträge: 266
|
 |
|
 |
Anmeldedatum: 01.10.12
|
 |
|
 |
Wohnort: Hessen
|
 |
|
 |
Version: 2019b
|
 |
|
|
 |
|
Verfasst am: 06.01.2016, 15:08
Titel:
|
 |
Um die Frage etwas anders zu formulieren.
Wie schaffe ich es die Werte eines Subsystems bzw. in eine Funktion zu speisen?
Hab es mit einem Mux versucht, nur leider hab ich das gefühl das immer erst die Funktion ausgeführt wird und mir Simulink sagt das er die Werte nicht kennt.
Bin am verzweifeln.
|
|
|
|
|
|
|
Einstellungen und Berechtigungen
|
|
Du kannst Beiträge in dieses Forum schreiben. Du kannst auf Beiträge in diesem Forum antworten. Du kannst deine Beiträge in diesem Forum nicht bearbeiten. Du kannst deine Beiträge in diesem Forum nicht löschen. Du kannst an Umfragen in diesem Forum nicht mitmachen. Du kannst Dateien in diesem Forum posten Du kannst Dateien in diesem Forum herunterladen
|
|
Impressum
| Nutzungsbedingungen
| Datenschutz
| FAQ
| RSS
Hosted by:
Copyright © 2007 - 2026
goMatlab.de | Dies ist keine offizielle Website der Firma The Mathworks
MATLAB, Simulink, Stateflow, Handle Graphics, Real-Time Workshop, SimBiology, SimHydraulics, SimEvents, and xPC TargetBox are registered trademarks and The MathWorks, the L-shaped membrane logo, and Embedded MATLAB are trademarks of The MathWorks, Inc.
|
|