|
|
|
Nichtlinearer Term in DGL = nichtlineare Regelung? |
|
| Hamilton |

Forum-Newbie
|
 |
Beiträge: 3
|
 |
|
 |
Anmeldedatum: 13.07.12
|
 |
|
 |
Wohnort: Heidelberg
|
 |
|
 |
Version: ---
|
 |
|
|
 |
|
Verfasst am: 13.07.2012, 14:32
Titel: Nichtlinearer Term in DGL = nichtlineare Regelung?
|
 |
Liebes Forum,
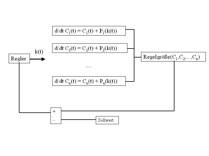
ich hab ein recht fortgeschrittenes Box-Modell welches die globale Atmosphäre beschreibt....das Modell hat recht viele DGLs, rechnet mehrere Tage und alleine der Arbeitsspeicher umfasst mehrere Mbytes.
Ich würde das Modell gerne mit einem Regelungstechnik-Ansatz betreiben um eine Inupt-Größe an einen Datensatz anzupassen. Leider hab ich nicht viel Ahnung von Regelungstechnik und wäre für einen Tipp sehr dankbar!
Obwohl das Modell recht komplex ist, sind die DGLs recht einfach und lassen sich mit angehängtem Bild veranschaulichen. Meine Frage: Die Funktionen in den linearen DGLs welche die Abhängigkeit von der Stellgröße beschreiben (P) sind nichtlinear und unterschiedlich. Kann ich hier einen einfachen PID-Regler verwenden oder brauche ich eine nichtlineare Regelung?
Vielen Dank für eine Antwort
| Beschreibung: |
|
 Download |
| Dateiname: |
Model.jpg |
| Dateigröße: |
21.47 KB |
| Heruntergeladen: |
1169 mal |
|
|
|
|
|
|
| dany2k3k |

Forum-Fortgeschrittener
|
 |
Beiträge: 66
|
 |
|
 |
Anmeldedatum: 02.02.10
|
 |
|
 |
Wohnort: ---
|
 |
|
 |
Version: ---
|
 |
|
|
 |
|
Verfasst am: 17.07.2012, 20:59
Titel:
|
 |
naja
natürlich wird ein PID Regler da oft herangezogen und führt auch oft zum Ziel
Das schöne an nichtlinearen Regelungen ist, dass es kein allgemeines Schema gibt.. manchmal klappt ein PID,manchmal nicht usw. bisschen eine andere Nichtlinearität und schon ist wieder alles anders.
ganz allgemein würd ichs in der Simulation einfach mal versuchen.
Nächster Ansatz wäre, das ganze System um eine Ruhelage zu linearisieren und dort einen Reglerentwurf durchzuführen.
Sollte das auch nicht klappen, eventuell mal untersuchen ob Eingangs/Ausgangslinearisierungen möglich sind.. Ich weiss nicht wie weit deine Kentnisse reichen
Ein allgemeines Schema gibts da nicht , versuch einfach vom einfachen zum komplizierten dirch vorwärts zu hantieren.
lg
dany
|
|
|
|
| Hamilton |
Themenstarter

Forum-Newbie
|
 |
Beiträge: 3
|
 |
|
 |
Anmeldedatum: 13.07.12
|
 |
|
 |
Wohnort: Heidelberg
|
 |
|
 |
Version: ---
|
 |
|
|
 |
|
Verfasst am: 18.07.2012, 11:30
Titel:
|
 |
Hallo Dany,
vielen Dank für Deine Antwort!!
Es scheint so als ob ein PID tatsächlich funktioniert...allerdings muss ich schon ziemlich viel an den Parametern drehen damit die Ergebnisse nicht in einer Singularität verschwinden.Gibt es denn in Matlab noch andere Regeler (vielleicht auch Marke Eigenbau)?
Von Linearisierungs-Ansätzen hab ich leider noch keine Ahnung...ich schätze mal, das Problem hierbei ist, dass ich ziemlich viele etwas unterschiedliche (nichtlineare) Funktionen in den DGLs habe?
Viele Grüße
|
|
|
|
| bimmel |

Forum-Newbie
|
 |
Beiträge: 6
|
 |
|
 |
Anmeldedatum: 11.03.12
|
 |
|
 |
Wohnort: ---
|
 |
|
 |
Version: ---
|
 |
|
|
 |
|
Verfasst am: 18.07.2012, 12:51
Titel:
|
 |
Hallo,
was genau willst du eigentlich regeln?
In Matab/Simulink kannst du allerlei Regler basteln, P, PD, PI, PT1, PT2 etc...
Momentan frag ich mich jedoch noch warum es nichtlinear sein muss, denn nichtlineare Regler sind naja ich nenns mal schwierig .
Gängiger fänd ich die Liniearisierung (was eigentlich nur ne Taylor-Entwicklung der ersten Stufe ist) um einen Arbeitspunkt, und dann klassische Reglerauslegung mit Wurzelortskurven, oder dann im mehrgrößenfall mit Polvorgabe/modaler Regelung.
Grüße
bimmel
|
|
|
|
| Hamilton |
Themenstarter

Forum-Newbie
|
 |
Beiträge: 3
|
 |
|
 |
Anmeldedatum: 13.07.12
|
 |
|
 |
Wohnort: Heidelberg
|
 |
|
 |
Version: ---
|
 |
|
|
 |
|
Verfasst am: 18.07.2012, 13:00
Titel:
|
 |
Hallo Bimmel,
vielen Dank für Deinen Tipp.
Mein Anliegen ist zugegebenermaßen etwas unkonventionell: Eigentlich interessiert mich in erster Linie die Ausgabe des Regelers, da ich auf diese Weise mein Modell "invertiere". Ich suche den passenden Input für einen gegebenen Modell-output. Da das Modell sehr komplex ist, kann es nicht einfach invertiert werden und deshalb die Idee mit dem Regelungsansatz....im klassischen Sinn ist das also irgendwie keine technische Regelung.
|
|
|
|
|
|
|
Einstellungen und Berechtigungen
|
|
Du kannst Beiträge in dieses Forum schreiben. Du kannst auf Beiträge in diesem Forum antworten. Du kannst deine Beiträge in diesem Forum nicht bearbeiten. Du kannst deine Beiträge in diesem Forum nicht löschen. Du kannst an Umfragen in diesem Forum nicht mitmachen. Du kannst Dateien in diesem Forum posten Du kannst Dateien in diesem Forum herunterladen
|
|
Impressum
| Nutzungsbedingungen
| Datenschutz
| FAQ
| RSS
Hosted by:
Copyright © 2007 - 2026
goMatlab.de | Dies ist keine offizielle Website der Firma The Mathworks
MATLAB, Simulink, Stateflow, Handle Graphics, Real-Time Workshop, SimBiology, SimHydraulics, SimEvents, and xPC TargetBox are registered trademarks and The MathWorks, the L-shaped membrane logo, and Embedded MATLAB are trademarks of The MathWorks, Inc.
|
|